Web Analytics Made Easy - Statcounter
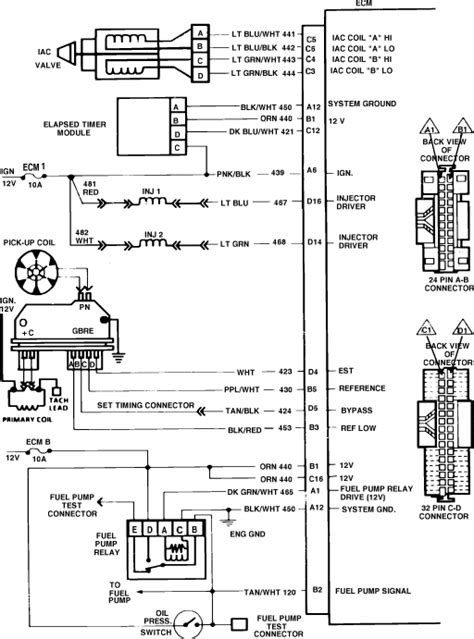
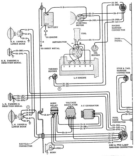
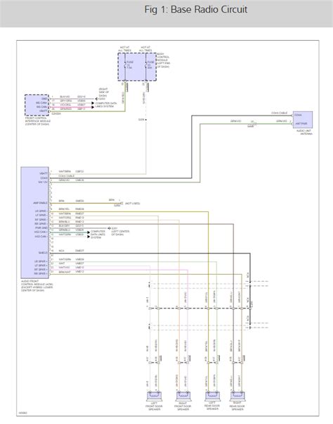
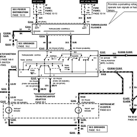
Breadboard Diagram: Learn Circuit Building for Beginners!

Breadboard Diagram: Learn Circuit Building for Beginners!

Breadboard Diagram: Learn Circuit Building for Beginners! Buy mb102 830 points solderless prototype pcb breadboard high quality ...